|
WEW-300D微机屏显液压式万能试验机最大试验力kN 300 试验级别:0.5级 试验力测量范围 1%-100%FS 试验力示值相对误差 ≤示值的±0.5% 位移测量分辨力mm 0.01 最大拉伸试验空间mm 700 最大压缩空间mm 650 活塞行程mm 250 丝杠净间距 450mm 圆试样钳口夹持直径mm Φ10-Φ32 扁试样钳口夹持厚度mm 0-15 扁试样最大夹持宽度mm 75 压盘尺寸mm Φ120 弯曲支辊最大间距mm 260
WEW-300D微机屏显液压式万能试验机
一、主机 1. 主机 主机采用油缸下置式主机,间隙密封油缸(间隙靠油膜来密封,长期工作不会出现变形、磨损、泄漏现象),拉伸空间位于主机的上方,压缩、弯曲试验空间位于主机上方下横梁和工作台之间。半开式钳口座,安全设计倍数达到2倍;主机重达2吨,保证试验力达到最大力值(300KN)横梁不会出现变形。 2.传动系统 下横梁升降电机经减速器、链传动机构、丝杠副传动,实现拉伸、压缩空间的调整
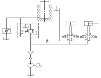
主机 3、液压系统 液压原理如图所示,为负载适应型进油节流调速系统,手动阀控制试验进程。 油箱内的液压油通过电机带动高压油泵进入油路,流经单向阀、10μ高压滤油器、压差阀组、送油阀,进入油缸。通过手动控制送油阀的开口大小,从而控制进入油缸的流量,满足加载的要求。试验完成后,打开回油阀卸荷并使油缸返回。
液压原理图 4、屏幕显示及软件系统 1.具有试验力、力,峰值、试样变形、活塞位移、试验曲线的屏幕显示功能。操作简便、直观! 2.可以按GB228-2010《室温材料 金属拉伸试验方法》的要求完成试验的数据处理。 软件中可供您选项的有150个国内和国际标准!在试验机允许的情况下,方便您给各种要求的客户(国内、国外)提供准备的数据和试验报告!体现您公司的试验实力和信誉 1. 测试原始记录值、报告值按标准GB228的要求修约。 2. 加荷速率可手动控制,可通过试验力-时间曲线显示。 3. 金属拉伸试验中可自动求取Fm、Rel、Reh、Rp、Rt、Agt、Z、A、Rm等参数,也可对Fel、Fm等进行人工认定,并据此打印结果。可根据要求打印不同内容的报告和 曲线
4. 可输出并打印力-应变,力-位移,力-时间3中不同形式的曲线。 5. 安全保护装置 6. 当试验力超过每档最大试验力的2%-5%时,过载保护,停机。 7. 当活塞升起达到上极限位置时,行程保护,油泵电机停机。 5、附具 全套附具包括:拉伸附具,压缩附具。 二、主要性能技术指标 3.1 最大试验力kN 300 试验级别:0.5级 3.2 试验力测量范围 1%-100%FS 3.3 试验力示值相对误差 ≤示值的±0.5% 3.4 位移测量分辨力mm 0.01 3.5 变形测量示值相对误差 符合JB/T 6146-2007 《引伸计技术条件》中1 级引伸计的规定 3.6 最大拉伸试验空间mm 700 3.7 最大压缩空间mm 650 3.8 活塞行程mm 250 3.9 丝杠净间距 450mm 3.9 圆试样钳口夹持直径mm Φ10-Φ32 3.10 扁试样钳口夹持厚度mm 0-15 3.11 扁试样最大夹持宽度mm 75 3.12 压盘尺寸mm Φ120 3.13 弯曲支辊最大间距mm 260 3.14 活塞最大移动速度mm/min 约70 3.15 夹紧方式 液压夹紧 3.16 试验空间调整速度: 约150mm/min; 3.17主机质量(kg): 2000 3.18 主机外形尺寸mm 800×600×2100 3.19整机功率: 380V,50HZ,3.5KW 三、基本配置
四、用户准备条件 ◆产品发货前用户需要预浇好混凝土基础(我公司会预先提供基础图); 产品到用户现 场后,用户负责产品的接收、吊装、就位、安装,并准备好电源。然后通知公司客户服务部派人员调试。 ◆要求尽可能明确试验所参考执行的试验方法标准细则。 ◆提供在本机上完成试验的试样,供产品测试和验收。 ◆68号抗磨液压油50升。 ◆我公司派专业人员到现场对产品进行免费调试,并对操作人员进行培训。 ◆根据技术协议规定验收合格后进入免费保修期。产品免费保修服务期限为一年。 ◆免费为用户提供软件升级服务。 |






